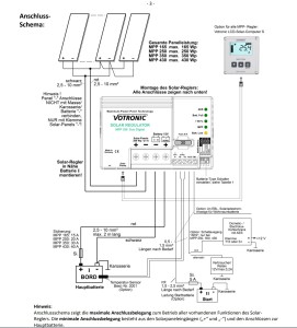
Mit dem Solarregler kann man auch die Starter Batterie boostern. Der Solarregler kann auch die Starterbatterie mit einer Ladungserhaltung versorgen. Dazu die Klemme ganz links ( II Start +) , von den kleinen Klemmen unter der Sicherung einen Draht anschließen und das andere Ende davon über eine Sicherung an die Plusleitung anschließen, die von der Starter Batterie kommt. Die Starter Batterie wird dann über den Solarstrom mit geladen und bleibt zumindest im Sommer wenn Solarstrom verfügbar ist startbereit. Der Hersteller des Reglers ist Votronic , Büttner und Alden verkauft die Teile unter eigenen Namen, diese alle sind aber baugleich. Ahorn baut wohl oft die Version von Alden ein. Die komplette Bedienungsanleitung findet ihr hier. Es mach auch Sinn, den Temperatursensor nachzukaufen, an die Klemmen TS anschließen und am -Pol der Batterie befestigen (Thermische , keine elektrische Verbindung) der Temperaturfühler ist isoliert in einen Kabelschuh eingeklebt. Es ist egal, bei welchen der 3 Anbieter ihr das Teil besorgt, ist auch oft auf egay zu bekommen.
Genauso sieht es mit dem Solarcomputer aus, der diesen einfach selbst nachrüstet zahlt sehr viel weniger als bei Ahorn.
Und achtet darauf, das der Regler kein SR Regler sondern ein MPP Regler ist!
Mit dem Solarregler die Starter Batterie boostern.
Alles was Solartechnik betrifft
Nachricht
Autor
Gehe zu
- Allgemeine Rubriken
- ↳ Allgemeines
- ↳ Benutzervorstellung
- ↳ Campingplätze
- ↳ Kostenlose Stellplätze
- ↳ Bayern
- ↳ BADEN-WÜRTTEMBERG
- ↳ BRANDENBURG
- ↳ HESSEN
- ↳ MECKLENBURG-VORPOMMERN
- ↳ NIEDERSACHSEN
- ↳ NORDRHEIN-WESTFALEN
- ↳ RHEINLAND PFALZ
- ↳ SAARLAND
- ↳ SACHSEN
- ↳ SACHSEN-ANHALT
- ↳ SCHLESWIG-HOLSTEIN
- ↳ THÜRINGEN
- ↳ Stadt Staaten
- ↳ Sonstige
- ↳ Ausland
- ↳ Reiseberichte
- ↳ Veranstaltungen.
- ↳ Off Topic
- ↳ Andere Foren empfehlen
- Hersteller Wohnmobile Caravan
- ↳ Ahorn
- ↳ Bürstner
- ↳ Hymer
- ↳ Karmann
- ↳ Karmann allgemein
- ↳ Karmann vor 1997 (VW LT, T2, T3 und Mercedes Benz T1)
- ↳ Karmann ab 1997 (Missouri , Colorado)
- ↳ Karmann nach 2000 (Ontario , Davis und neuer)
- ↳ Knaus
- ↳ Weinsberg
- ↳ Eigen Ausbau
- ↳ Andere
- Hersteller Basisfahrzeuge
- ↳ Allgemeines
- ↳ Fiat
- ↳ Ford
- ↳ Iveco
- ↳ Mercedes
- ↳ Renault
- ↳ Volkswagen
- ↳ Andere
- Technik Wohnmobil
- ↳ APP's
- ↳ Camping Navi by POIbase
- ↳ Elektroversorgung
- ↳ ArSilicii
- ↳ Büttner
- ↳ Calira
- ↳ Votronic
- ↳ Sonstige
- ↳ Solar allgemein
- ↳ Batterien allgemein
- ↳ Gas
- ↳ Gok
- ↳ Truma
- ↳ Sonstige
- ↳ Heizung
- ↳ Alde
- ↳ Truma
- ↳ Sonstige
- ↳ Klima
- ↳ Alde
- ↳ Dometic
- ↳ Truma
- ↳ Sonstige
- ↳ Multimedia
- ↳ Kühlschrank
- ↳ Wasser
- ↳ Calira
- ↳ Votronic
- ↳ Sonstige
- ↳ Sanitär
- ↳ Sicherheit
- ↳ Sonstiges
- Schrauber aus der Region nicht kommerziell
- ↳ Postleitzahlbereich 0
- ↳ Postleitzahlbereich 1
- ↳ Postleitzahlbereich 2
- ↳ Postleitzahlbereich 3
- ↳ Postleitzahlbereich 4
- ↳ Postleitzahlbereich 5
- ↳ Postleitzahlbereich 6
- ↳ Postleitzahlbereich 7
- ↳ Postleitzahlbereich 8
- ↳ Postleitzahlbereich 9
- ↳ Schweiz
- ↳ Österreich
- ↳ Andere
- Werkstatt aus der Region kommerziell
- ↳ Postleitzahlbereich 0
- ↳ Postleitzahlbereich 1
- ↳ Postleitzahlbereich 2
- ↳ Postleitzahlbereich 3
- ↳ Postleitzahlbereich 4
- ↳ Postleitzahlbereich 5
- ↳ Postleitzahlbereich 6
- ↳ Postleitzahlbereich 7
- ↳ Postleitzahlbereich 8
- ↳ Postleitzahlbereich 9
- ↳ Schweiz
- ↳ Österreich
- ↳ Andere
- ↳ Bundesweit tätig
- Marktplatz
- ↳ Biete
- ↳ Suche
- Wohnmobil / Camper vermieten / mieten
